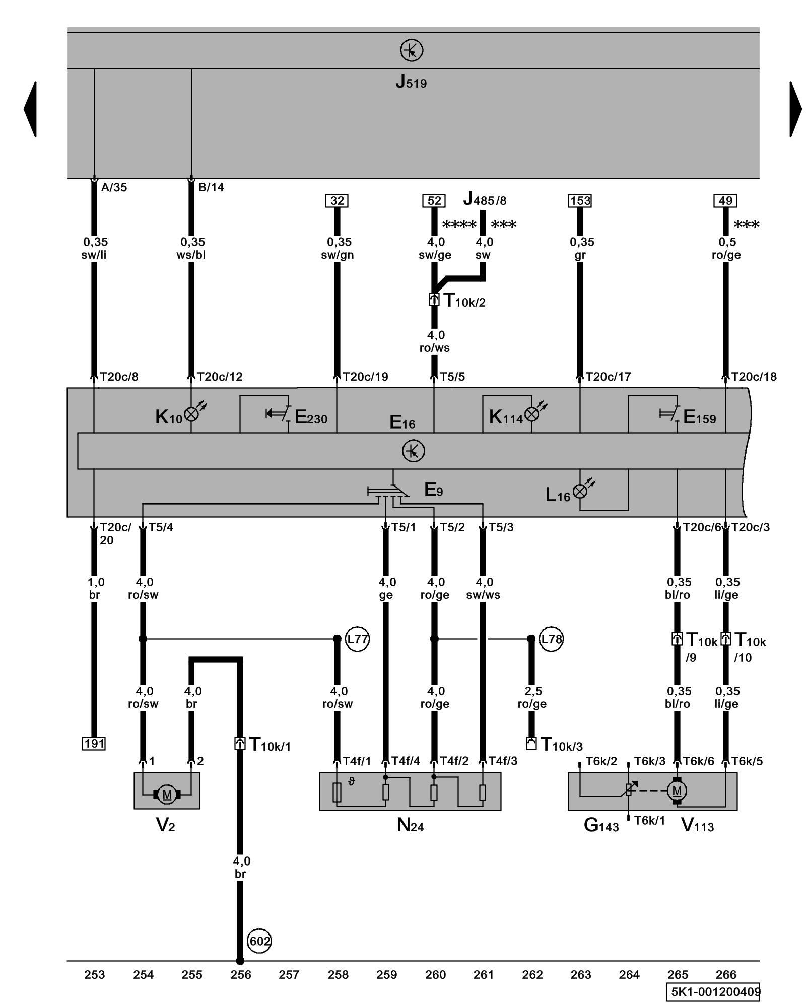
Diagram 1/20 (Tracks 253-266)
IMPORTANT NOTE:
This manufacturer uses "Track" style wiring diagrams.
For information on how to use these diagrams effectively, please refer to Diagram Information and Instructions. Diagram Information and Instructions
Heater/Heat Output Switch, Fresh Air Blower Switch, Fresh Air Blower, Recirculation Flap Motor, Rear Window Defogger Switch

ws = white
sw = black
ro = red
br = brown
gn = green
bl = blue
gr = grey
li = lilac
ge = yellow
or = orange
rs = pink
E9 - Fresh Air Blower Switch Climatic (Manual Climate Control) A/C System w/ Manual Control Overview
E16 - Heater/Heat Output Switch
E159 - Fresh Air/Recirculating Flap Switch Climatic (Manual Climate Control) A/C System w/ Manual Control Overview
E230 - Heated Rear Window Button Climatic (Manual Climate Control) A/C System w/ Manual Control Overview
G143 - Recirculation Flap Motor Position Sensor
J485 - Auxiliary Heater Operation Relay (not for models with Climatronic) Overview Of Relay Carrier
J519 - Vehicle Electrical System Control Module Control modules in front part of vehicle - Overview of Control Modules
K10 - Rear Window Defogger Indicator Lamp
K114 - Fresh Air and Recirculating Air Mode Indicator Lamp
L16 - Fresh Air Regulator Illumination
N24 - Fresh Air Blower Series Resistor With Fuse Climatic (Manual Climate Control) A/C System w/ Manual Control Overview
T4f - 4-Pin Connector
T5 - 5-Pin Connector
T6k - 6-Pin Connector
T10k - 10-Pin Connector, under instrument panel, right Overview of connector stations and connectors
T20c - 20-Pin Connector
V2 - Fresh Air Blower
V113 - Recirculation Flap Motor Climatic (Manual Climate Control) A/C System w/ Manual Control Overview
(602) - Ground Connection (in front left footwell) Overview Of Ground Connections in Interior
(L77) - Connection (in fresh air blower wiring harness)
(L78) - Connection 2 (in fresh air blower wiring harness)
*** - Only models with auxiliary heater
**** - Only models without auxiliary heater
Previous Diagram 1/19 (Tracks 239-252)
Next Diagram 1/21 (Tracks 267-280)