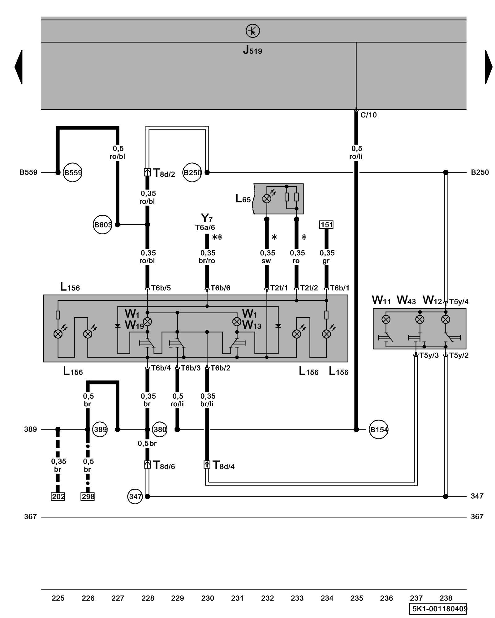
Diagram 1/18 (Tracks 225-238)
IMPORTANT NOTE:
This manufacturer uses "Track" style wiring diagrams.
For information on how to use these diagrams effectively, please refer to Diagram Information and Instructions. Diagram Information and Instructions
Front Interior Light, Reading Lights, Rear Courtesy Light

ws = white
sw = black
ro = red
br = brown
gn = green
bl = blue
gr = grey
li = lilac
ge = yellow
or = orange
rs = pink
J519 - Vehicle Electrical System Control Module Control modules in front part of vehicle - Overview of Control Modules
L65 - Sunroof Switch Illumination
L156 - Switch Illumination Lamp
T2t - Double Connector
T5y - 5-Pin Connector
T6a - 6-Pin Connector Overview of connector stations and connectors
T6b - 6-Pin Connector Overview of connector stations and connectors
T8d - 8-Pin Connector, near front interior light Overview of connector stations and connectors
W1 - Front Interior Light
W11 - Left Rear Reading Light
W12 - Right Rear Reading Light
W13 - Front Passenger's Map/Reading Light
W19 - Driver's Map/Reading Light
W43 - Rear Interior Light
Y7 - Automatic Day/Night Interior Mirror
(347) - Ground Connection (in roof wiring harness)
(380) - Ground Connection 15 (in main wiring harness)
(389) - Ground Connection 24 (in main wiring harness)
(B154) - Connection 1 (TK) (in interior wiring harness)
(B250) - Plus Connection (in roof wiring harness)
(B559) - Plus Connection 1 (30g) (in main wiring harness)
(B603) - Plus Connection 2 (30g) (in main wiring harness)
* - Only models with power sunroof control module
--- - Only models with rain/light recognition sensor
** - Only models with automatic day/night interior mirror
-^- - Only models with brake pad wear indicator
- Foil Conductor
Previous Diagram 1/17 (Tracks 211-224)
Next Diagram 1/19 (Tracks 239-252)