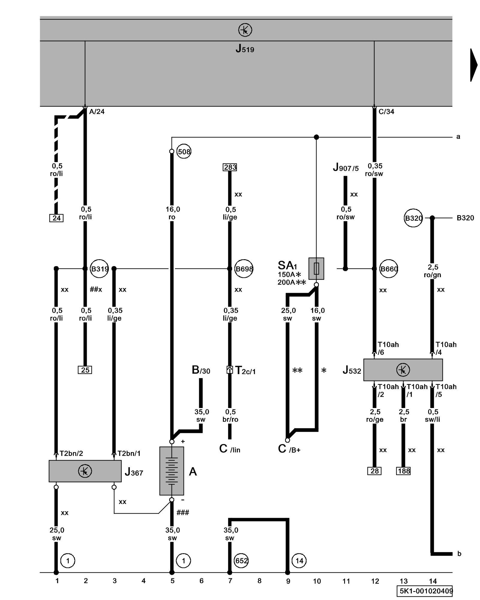
Diagram 1/2 (Tracks 1-14)
IMPORTANT NOTE:
This manufacturer uses "Track" style wiring diagrams.
For information on how to use these diagrams effectively, please refer to Diagram Information and Instructions. Diagram Information and Instructions
Battery Monitoring Control Module, Battery, Voltage Stabilizer

ws = white
sw = black
ro = red
br = brown
gn = green
bl = blue
gr = grey
li = lilac
ge = yellow
or = orange
rs = pink
A - Battery
B - Starter
C - Generator (GEN)
J367 - Battery Monitoring Control Module, on Battery
J519 - Vehicle Electrical System Control Module Control modules in front part of vehicle - Overview of Control Modules
J532 - Voltage Stabilizer
J907 - Starter Relay 2 Overview Of Relay Carrier
SA1 - Fuse 1 (on fuse panel A) Fuse overview (SA), (SB), (SC)
T2bn - Double Connector
T2c - Double Connector, near starter Overview of connector stations and connectors
T10ah - 10-Pin Connector
(1) - Ground strap, battery to body Overview Of Ground Connections in Engine Compartment
(14) - Ground Connection on transmission
(508) - Threaded Connection terminal 30 (on electronics box)
(652) - Transmission/Engine Ground Connection Overview Of Ground Connections in Engine Compartment
(B319) - Plus Connection 5 (30a) (in main wiring harness)
(B320) - Plus Connection 6 (30a) (in main wiring harness)
(B660) - Connection (diagnostic, terminal 50) in main wiring harness
(B698) - LIN-Bus Connection 3 (in main wiring harness)
* - Models with 90 A/ 120 A generator
** - Models with 140 A generator
##x - From May 2009
/// - Through April 2009
### - Only models without stop/start system
xx - Only models with stop/start system
Next Diagram 1/3 (Tracks 15-28)