Operation CHARM: Car repair manuals for everyone.

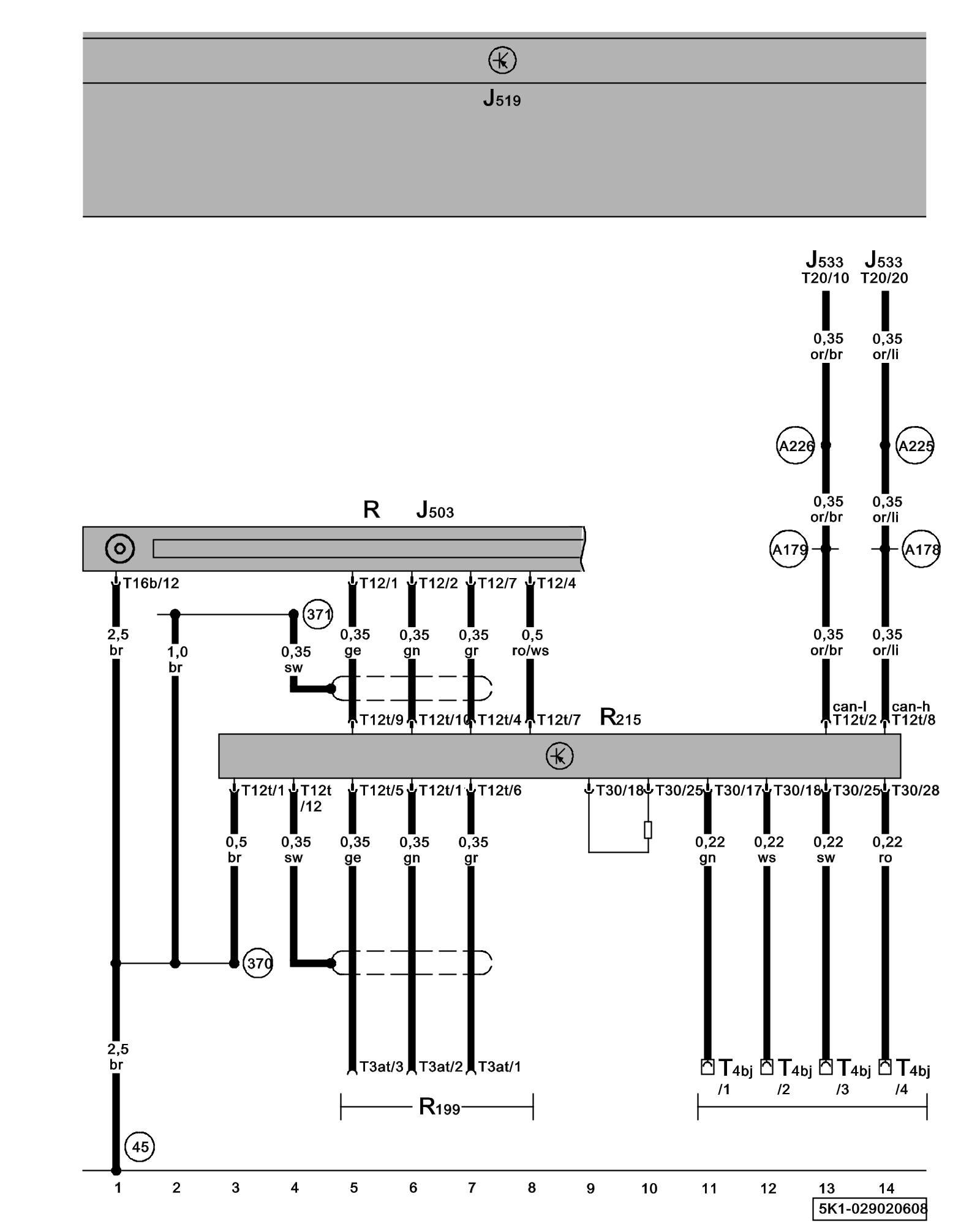
Diagram 29/2 (Tracks 1-14)






IMPORTANT NOTE:
This manufacturer uses "Track" style wiring diagrams.
For information on how to use these diagrams effectively, please refer to Diagram Information and Instructions. Diagram Information and Instructions


External Multimedia Device Interface, Radio, External Audio Source Connector, Multimedia USB Connection





ws = white
sw = black
ro = red
br = brown
gn = green
bl = blue
gr = grey
li = lilac
ge = yellow
or = orange
rs = pink

J503 - Radio/Navigation Display Control Module
Locations

J519 - Vehicle Electrical System Control Module Control modules in front part of vehicle - Overview of Control Modules

J533 - Data Bus On Board Diagnostic Interface Control modules in front part of vehicle - Overview of Control Modules

R - Radio
Locations

R199 - External Audio Source Connector
Locations

R215 - External Multimedia Device Interface, below front center armrest

T3at - 3-Pin Connector, rear center console

T4bj - 4-Pin Connector, below front center armrest*

T12 - 12-Pin Connector

T12t - 12-Pin Connector

T16b - 16-Pin Connector

T20 - 20-Pin Connector

T30 - 30-Pin Connector

(45) - Ground Connection (behind instrument panel, center)

(370) - Ground Connection 5 (in main wiring harness)

(371) - Ground Connection 6 (in main wiring harness)

(A178) - Infotainment High-Bus Connection (in instrument panel wiring harness)

(A179) - Infotainment Low-bus Connection (in instrument panel wiring harness)

(A225) - Infotainment High-Bus Connection 2 (in instrument panel wiring harness)

(A226) - Infotainment Low-bus Connection 2 (in instrument panel wiring harness)

* - Multimedia USB Connection